Javiksen low budget 600RR

  • Keskustelun aloittaja Keskustelun aloittaja KawaJava
  • Aloituspäivä Aloituspäivä
Tumppi sanoi:
Onko sulla joku erityinen tarve muuttaa noi alkuperäiset virtavehkeet?

Askartelun kiima nyt suurinpana syynä. Lisäksi mulla ei oo ku yks avain tohon ja sen katkeaminen/hävittämisen pelko. Uuden avaimen teettäminen maksais monta kertaa enemmän, kuin avaimettoman käynnistyksen rakentaminen. Ja joitain muita tekosyitä, että pääsis ropailemaan.

Joku tämän tyylinen ratkaisu, mihin sais kytkettyä -virta on/off, starttaus, gepsimokkulan virta (onko tarvetta?), takavalo sateelle, jotain muuta?
FB_IMG_1571499795197.jpg
 
KawaJava sanoi:
Tämän parempaa kuvaa en tähän hätään löydä. Miltä näyttää?
katso liitettä 19638
Etureuna/etuosa liian kapee, liian korkeella, liian kupera.
Sahaa jostain ohkasesta vanerista esim 300*300mm pala ja vertaa satulan pinnan muotoa.
Varsinkin satulan etu- ja keskiosan tasainen muoto ja leveys kriittisiä.

Tossa pari verrokkia.
Jos ei tee itelle ja pitää tulla nätti, niin esim:
http://www.mprata.fi/index.php?topic=1199.0

Jos tekee itelle ja ei oo yhtää välii minkä näkönen tulee, niin esim:
http://www.mprata.fi/index.php?topic=1437.0
 
scuuba sanoi:
Etureuna/etuosa liian kapee, liian korkeella, liian kupera.
Sahaa jostain ohkasesta vanerista esim 300*300mm pala ja vertaa satulan pinnan muotoa.
Varsinkin satulan etu- ja keskiosan tasainen muoto ja leveys kriittisiä.

Tossa pari verrokkia.
Jos ei tee itelle ja pitää tulla nätti, niin esim:
http://www.mprata.fi/index.php?topic=1199.0

Jos tekee itelle ja ei oo yhtää välii minkä näkönen tulee, niin esim:
http://www.mprata.fi/index.php?topic=1437.0

Hyvännäköistä touhua. Täytyy lueskella ajatuksella, kunhan tulee ajankohtaiseksi.
 
scuuba sanoi:
Etureuna/etuosa liian kapee, liian korkeella, liian kupera.

Sanoisin, että enemmänkin makuasioita ja tottumuskysymyksiä nämä.

Itse en ole leikkuulautapenkeistä koskaan tykännyt ja olen ajanut katupenkeillä tai sen tyyppisesti muotoilluilla jakkaroilla. Kovin tuntuu oudolta, kun olen kavereiden pyörillä ajellut, missä tuon suuntaisia virityksiä on. Varsin hankala on niissä ollut asentoa vaihtaa.

Tärkeämpää on penkin antama tuki ja pito, eli ajaessa ja asentoa vaihtaessa ei saa koskaan tuntua siltä, että putoaa pyörän päältä tai että joutuu kannattelemaan käsillä tai jaloilla keskivartaloa.
 
Tumppi sanoi:
Itse en ole leikkuulautapenkeistä koskaan tykännyt ja olen ajanut katupenkeillä tai sen tyyppisesti muotoilluilla jakkaroilla. Kovin tuntuu oudolta, kun olen kavereiden pyörillä ajellut, missä tuon suuntaisia virityksiä on. Varsin hankala on niissä ollut asentoa vaihtaa.
Penkki kannattaa tehdä nimenomaan itselle ja omille mittasuhteilleen. Varsinkin sen kallistuskulmalla pituussuunnassa (ns reisikulma) on hyvin iso merkitys siinä, tunteeko kuski penkkiä omakseen vai ei.
Pullourtsi on siitä kiitollista kamaa että sitä voi aina lisätä ja sitten muotoilla uudelleen ja taas koeistua. Jolloin löytää sen parhaan mahdollisen penkin muodon itselleen.

Kaikki ne kaverit joiden tiedän tehneen itse itselleen penkin, ovat olleet erittäin tyytyväisiä lopputulokseen. Ja nimenomaan sen suhteen että se penkin antama tuki on huomattavasti paljon parempaa kuin katupenkkien tai sen tyylisten viritysten antama tuki.

Se huono puoli tuossa omassa penkissä tietty on, että kun tottuu ajamaan sillä, ja huomaa kuinka paljon se helpottaa ajoasentoa ja ajamista, niin esim jos kippaa mopon ja se penkki menee rikki, ja joutuu korvaamaan sen väliaikaisesti jollain huonosti tukea antavalla vakiopenkkivirityksellä, niin kierrosaikaan tulee helposti sekuntti pari lisää ihan vain sen paskan vakiopenkkivirityksen takia.
 
Nyt on uudet cliparit tulossa Kiinasta.
Ikävästi nälkä kasvaa syödessä ja low budget tuppaa venähtämään.
Nyt ei huvittais laittaa enää noita vanhoja raiskatun näköisiä härpäkkeitä (kaasu, kytkin, katkaisijat) kiinni uusiin kiiltäviin putkiin.
Jarrusylkkä menee ainakin uusiksi.
FB_IMG_1571586332560.jpg
FB_IMG_1571586375788.jpg
 
FB_IMG_1571676374856.jpg
Nyt swingi on irti ja laakerit + tiivisteet vaikutti hyväkuntoisilta.

Tarkoituksena olis maalata/maalauttaa swingi mustaksi. Sitä ennen se varmaan pitäis viedä puhallukseen, mutta sitä ei liene saa tehtyä niin, että vanhat laakerit on paikallaan?
Kannattaako vaan suosiolla repiä vanhat laakerit veks? Uusille laakereille + tiivisteille tulis hintaa n. 60€ hondapartshousesta.
Ja onko miten hankala homma asentaa uudet neulalaakerit, kun siitä mulla ei oo vielä kokemusta?
FB_IMG_1571676357659.jpg
 
Jos laitat uudet laakerit ja tiivisteet hintaan 60€, niin kuinka moneksi vuodeksi huoli niiden kunnosta katoaa?

Neulalaakereiden asennus ei tarvii muuta kuin reilusti vaseliinia.
 
lario sanoi:
Neulalaakereiden asennus ei tarvii muuta kuin reilusti vaseliinia.

En ole kyseiseen pyörään noita laakereita vaihtanut, mutta eikös noi pidä prässätä tai vähintään lämpösovitteella asentaa?

Lisäksi ainakin jossain pyörissä toi laakerin positointi on tarkka. Eli siellä ei ole välttämättä kuin suora reikä, mutta laakerin pitää olla tietyssä kohtaa sitä reikää. Eli vaatii tarkkuutta tai sit jonkun vastinholkin mikä pysäyttää laakerin oikeaan kohtaan kun sitä painetaan paikoilleen.

Jos swingin meinaa maalauksen yhteydessä uunittaa, niin ainakin silloin laakerit pitää irroittaa ja laittaa uudet.
 
Tumppi sanoi:
En ole kyseiseen pyörään noita laakereita vaihtanut, mutta eikös noi pidä prässätä tai vähintään lämpösovitteella asentaa?

Lisäksi ainakin jossain pyörissä toi laakerin positointi on tarkka. Eli siellä ei ole välttämättä kuin suora reikä, mutta laakerin pitää olla tietyssä kohtaa sitä reikää. Eli vaatii tarkkuutta tai sit jonkun vastinholkin mikä pysäyttää laakerin oikeaan kohtaan kun sitä painetaan paikoilleen.

Jos swingin meinaa maalauksen yhteydessä uunittaa, niin ainakin silloin laakerit pitää irroittaa ja laittaa uudet.

FB_IMG_1571679780793.jpg
Toisen puolen neulalaakerin paikka on tarkkaan määritelty.

Uskaltaakohan noi neulalaakerit asentaa ihan perinteisesti sopivalla hylsyllä/holkilla naputtamalla, vai vaatiiko ehdottomasti erikoistyökaluja ja prässin?
 
Tumppi sanoi:
En ole kyseiseen pyörään noita laakereita vaihtanut, mutta eikös noi pidä prässätä tai vähintään lämpösovitteella asentaa?

Lisäksi ainakin jossain pyörissä toi laakerin positointi on tarkka. Eli siellä ei ole välttämättä kuin suora reikä, mutta laakerin pitää olla tietyssä kohtaa sitä reikää. Eli vaatii tarkkuutta tai sit jonkun vastinholkin mikä pysäyttää laakerin oikeaan kohtaan kun sitä painetaan paikoilleen.

Jos swingin meinaa maalauksen yhteydessä uunittaa, niin ainakin silloin laakerit pitää irroittaa ja laittaa uudet.

Miula ajatus karkasi ja olin pelkkien neulojen asennuksessa...
Toki se neulalaakereiden pesä pitää asentaa oikealle kohdalle.
Mutta sekään ei ole rakettitiedettä.
 
KawaJava sanoi:
neulalaakerit asentaa ihan perinteisesti sopivalla hylsyllä/holkilla naputtamalla, vai vaatiiko ehdottomasti erikoistyökaluja ja prässin?

Laittaisin ainakin laakerit pakkaseen, lämmittäisin swingin kuumailmapuhaltimella jonnekin sadan asteen kieppeille ennen yritystä.

Yamahan taka-akselin neulalaakerin asennukseen teetin myös alumiinista semmoisen lyöntiholkin, mikä menee tiiviisti laakerin sisäkehälle, nojaa laakerin reunaan ja pysäyttää sen oikeaan kohtaan. Samalla teetin myös teräksestä vastaavan irroitustyökalun, millä laakerin saa lyötyä toisesta suunnasti irti. Semmoisten tekeminen on osaavalle koneistajalle pikku homma.
 
KawaJava sanoi:
Suunnitelmissa seuraavaa:
-etupamppujen huolto itse (tehty) 80€
-ohjauslaakeri + pelit ja pensselit (tarkastettu ok) 0€
-takaiskari motovillelle huoltoon 200€
-uusi jarrupääsylinteri 200€
-jarrusatuloiden huolto (tehty) 80€
-uudet jarruletkut + jarrupaineanturi (ostettu) 150€
-racedac + asennus (ostettu) 100€
-uudet kliparit + nippelitnappelit (ostettu) 35€
-domino pikakaasu + gripit 150€
-avaimeton käynnistys ja tankin korkki 30€
-tankkipatti ja tankkigripit 50€
-foamien vaihto
-swingin maalaus ja laakerit 100€
-linkuston rasvaus
-rungon ja motin poskien siistiminen/maalailu 50€
-uudet tulpat 80€
-uusi ilmansuodatin 35€
-sähköjen läpikäynti
-ketjut + rattaat 150€
-renkaiden haaliminen ensi kaudeksi XXX€
-vesitiivis kotelo commanderille ja racedacille
-puristuspaineiden mittaus
-venttiilien välysten tarkistus + säätö
-penkitys ja säätö XXX€
-ohjauksen rajoittajat
-1 osainen nahkapuku käytetty 200€
-varikkoteltta 100€
-kypärä käytetty 200€
-katteiden pohjat + maalaus (ehkä, jos, tuskin)

-yhteensä n. 2000€ + renkaat + penkki/säätö (ei näin!)

Kustannukset ei oikeen miellytä tämän projektin osalta.
Täytynee luopua uuden jarrupääsylinterin ostosta ja huoltaa nykyinen 30€ korjaussarjalla.
Myös uuden pikakaasun hankkiminen saa jäädä. Muokkaan nykyisen rullan halkaisijaa hieman suuremmaksi, kun ei siinä muuta vikaa ole, kuin ulkonäkö.
Uudet tulpatkin saa jäädä vielä toistaiseksi hyllyyn.
Orgin ja mp-tuen jäsenyydet täytyy hommata.
Puvusta, kypärästä ja teltasta ei oikeen pysty luistamaan.

Tällä suunnitelmalla mennään, ennen seuraavaa juonenkäännettä:

Suunnitelmissa seuraavaa:
-etupamppujen huolto itse (tehty) 80€
-ohjauslaakeri + pelit ja pensselit (ok) 0€
-pyöränlaakerit 4 vannetta (ok) 0€
-öljyt (ok) 0€
-öljynsuodatin 2kpl 27€
-WaterWetter 20€
-bensatankin + suodattimen puhdistus (tehty) 0€
-takaiskari motovillelle huoltoon 200€
-jarrupääsylinterin huolto (tehty) 30€
-jarrunesteet (ostettu) 30€
-jarrusatuloiden huolto (tehty) 80€
-uudet jarruletkut + jarrupaineanturi (ostettu) 150€
-racedac + asennus (ostettu) 100€
-uudet kliparit + nippelitnappelit (ostettu) 35€
-uusi kaasu (vaihdettu)20€
-tankin korkki (vaihdettu) 30€
-tankkipatti ja tankkigripit 50€
-mittariston kotelo (vaihdettu) 17€
-foamien vaihto 20€
-swingin maalautus (tehty) 150€
-linkuston rasvaus (tehty) 0€
-rungon ja motin poskien siistiminen/maalailu 20€
-uusi ilmansuodatin (vaihdettu) 35€
-sähköjen läpikäynti/kevennys (tehty)
-ketjut + rattaat (ostettu) 200€
-renkaiden haaliminen ensi kaudeksi XXX€
-vesitiivis kotelo commanderille ja racedacille
-puristuspaineiden mittaus
-venttiilien välysten tarkistus + säätö
-penkitys ja säätö XXX€
-ohjauksen rajoittajat 15€
-1 osainen nahkapuku käytetty 200€
-varikkoteltta 100€
-kypärä käytetty 200€
-Orgin ja tuen jäsenyys 85€
-katteiden pohjat + maalaus (ehkä, jos, tuskin)

-yhteensä n. 1700€ + renkaat + penkki/säätö

Tuleeko mieleen mitään välttämätöntä huollettavaa, mikä mulla on jäänyt huomaamatta?
 
Viimeksi muokattu:
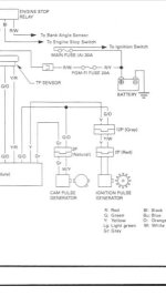
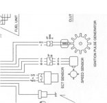
RaceDAC kytkentöjä selvittelen ja muuten rupeaa olemaan suht selkeetä, mutta en keksi, että mistä saisin RPM tiedon VR-adapterille. Ottaisko se sen tiedon mahdollisesti tosta ignition pulse generatorista?
wirinkii.jpg
 
Nyt yhdestä sytytysjärjestelmän tarkemmasta kuvasta löytyi myös cam pulse generator.
FB_IMG_1571944797125.jpg
Pitäiskö se RPM signaali ottaa tuosta, vai osaako joku sanoa, että mistä?
 
Viimeksi muokattu:
Back
Ylös